气体消防系统选用、安装与建筑灭火器配置
编号:GJBT-1009
颁布时间:2007/6/1
是否常用:是
是否有效:现行有效
分类:消防设施
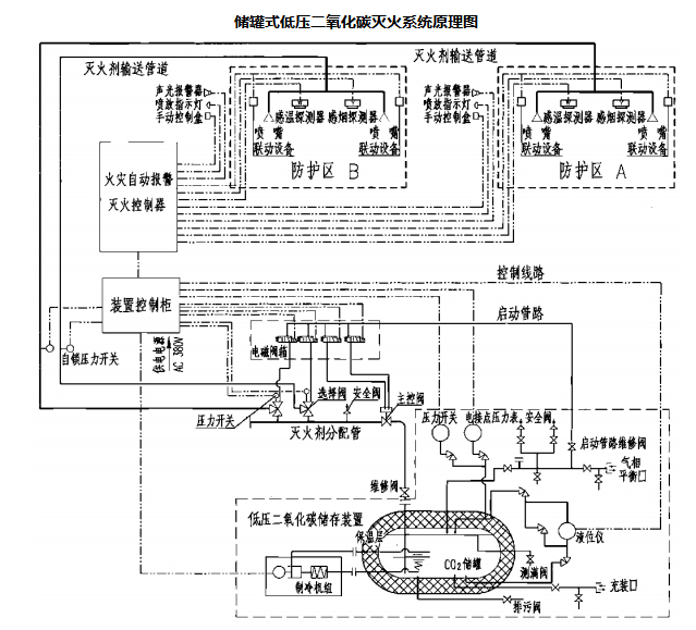
储罐式低压二氧化碳灭火系统原理图


说明:1.本图为典型的两个防护区组合分配系统原理图。对于单元独立系统,除无灭火剂分配管,选择阀以及控制选择阀的电磁阀外,其余组件和部件与组合式分配系统是基本一致的。
2.本图集储罐式低压二氧化碳灭火系统根据南京消防器材股份有限公司提供的技术资料进行编制。